时间:2017-01-13 14:24
人气:
作者:admin
机器视觉是人工智能正在快速发展的一个分支。简单说来,机器视觉就是用机器代替人眼来做测量和判断。机器视觉系统是通过机器视觉产品(即图像摄取装置,分CMOS和CCD两种)将被摄取目标转换成图像信号,传送给专用的图像处理系统,得到被摄目标的形态信息,根据像素分布和亮度、颜色等信息,转变成数字化信号;图像系统对这些信号进行各种运算来抽取目标的特征,进而根据判别的结果来控制现场的设备动作。
如今,中国正成为世界机器视觉发展最活跃的地区之一,应用范围涵盖了工业、农业、医药、军事、航天、气象、天文、公安、交通、安全、科研等国民经济的各个行业。其重要原因是中国已经成为全球制造业的加工中心,高要求的零部件加工及其相应的先进生产线,使许多具有国际先进水平的机器视觉系统和应用经验也进入了中国。
经历过长期的蛰伏,2010年中国机器视觉市场迎来了爆发式增长。数据显示当年,中国机器视觉市场规模达到8.3亿元,同比增长48.2%,其中智能相机、软件、光源和板卡的增长幅度都达到了50%,工业相机和镜头也保持了40%以上的增幅,皆为2007年以来的最高水平。
机器视觉检测系统采用CCD照相机将被检测的目标转换成图像信号,传送给专用的图像处理系统,根据像素分布和亮度、颜色等信息,转变成数字化信号,图像处理系统对这些信号进行各种运算来抽取目标的特征,如面积、数量、位置、长度,再根据预设的允许度和其他条件输出结果,包括尺寸、角度、个数、合格 / 不合格、有 / 无等,实现自动识别功能。

机器视觉系统的特点是提高生产的柔性和自动化程度。在一些不适合于人工作业的危险工作环境或人工视觉难以满足要求的场合,常用机器视觉来替代人工视觉;同时在大批量工业生产过程中,用人工视觉检查产品质量效率低且精度不高,用机器视觉检测方法可以大大提高生产效率和生产的自动化程度。而且机器视觉易于实现信息集成,是实现计算机集成制造的基础技术。
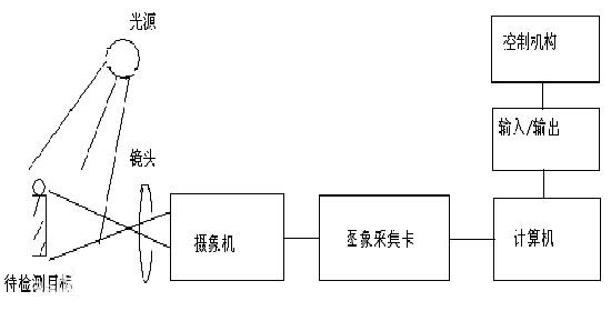
一个典型的机器视觉系统包括以下五大块:
照明
照明是影响机器视觉系统输入的重要因素,它直接影响输入数据的质量和应用效果。由于没有通用的机器视觉照明设备,所以针对每个特定的应用实例,要选择相应的照明装置,以达到最佳效果。光源可分为可见光和不可见光。常用的几种可见光源是白炽灯、日光灯、水银灯和钠光灯。可见光的缺点是光能不能保持稳定。如何使光能在一定的程度上保持稳定,是实用化过程中急需要解决的问题。另一方面,环境光有可能影响图像的质量,所以可采用加防护屏的方法来减少环境光的影响。照明系统按其照射方法可分为:背向照明、前向照明、结构光和频闪光照明等。其中,背向照明是被测物放在光源和摄像机之间,它的优点是能获得高对比度的图像。前向照明是光源和摄像机位于被测物的同侧,这种方式便于安装。结构光照明是将光栅或线光源等投射到被测物上,根据它们产生的畸变,解调出被测物的三维信息。频闪光照明是将高频率的光脉冲照射到物体上,摄像机拍摄要求与光源同步。
镜头
FOV(Field of Vision)=所需分辨率*亚象素*相机尺寸/PRTM(零件测量公差比)
镜头选择应注意:
①焦距②目标高度 ③影像高度 ④放大倍数 ⑤影像至目标的距离 ⑥中心点 /节点⑦畸变
视觉检测中如何确定镜头的焦距
为特定的应用场合选择合适的工业镜头时必须考虑以下因素:
· 视野 - 被成像区域的大小。
· 工作距离 (WD) - 摄像机镜头与被观察物体或区域之间的距离。
· CCD - 摄像机成像传感器装置的尺寸。
· 这些因素必须采取一致的方式对待。如果在测量物体的宽度,则需要使用水平方向的 CCD 规格,等等。如果以英寸为单位进行测量,则以英尺进行计算,最后再转换为毫米。
参考如下例子:有一台 1/3” C 型安装的 CCD 摄像机(水平方向为 4.8 毫米)。物体到镜头前部的距离为 12”(305 毫米)。视野或物体的尺寸为2.5”(64 毫米)。换算系数为 1” = 25.4 毫米(经过圆整)。
FL = 4.8 毫米 x 305 毫米 / 64 毫米
FL = 1464 毫米 / 64 毫米
FL = 按 23 毫米镜头的要求
FL = 0.19” x 12” / 2.5”
FL = 2.28” / 2.5”
FL = 0.912” x 25.4 毫米/inch
FL = 按 23 毫米镜头的要求
注:勿将工作距离与物体到像的距离混淆。工作距离是从工业镜头前部到被观察物体之间的距离。而物体到像的距离是 CCD 传感器到物体之间的距离。计算要求的工业镜头焦距时,必须使用工作距离
下一篇:人工智能:高手中的对手?